Piezo Hannas (WuHan) Tech Co,.Ltd .- Профессиональный пьезокерамический поставщик элементов
Новости
Вы здесь: Дом / Новости / Ультразвуковая информация о преобразователе / Схема датчика ультразвукового увлажнения, состоящая из ультразвуковых преобразователей

Схема датчика ультразвукового увлажнения, состоящая из ультразвуковых преобразователей

Просмотры:0     Автор:Pедактор сайта     Время публикации: 2021-03-23      Происхождение:Работает

Запрос цены

facebook sharing button
twitter sharing button
line sharing button
wechat sharing button
linkedin sharing button
pinterest sharing button
whatsapp sharing button
sharethis sharing button

Схема датчика ультразвукового увлажнения, состоящая из ультразвуковых преобразователей


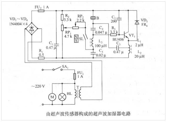
Рисунок ниже представляет собой схему датчика ультразвукового увлажнения, состоящая изпьезоэлектрический ультразвуковой датчик, что подходит для увлажнения воздуха в комнате.



Ycuin1k13kuji%_z64cc6



1. Схема схемы

Схема, показанная на рисунке выше, в основном состоит из ультразвукового генератора, состоящего из VTI и его периферических компонентов. SL-это магнитный датчик переключателя тростника, который вместе с магнитным поплавком N-S образует переключатель управления уровнем воды. B - ультразвуковой датчик.


2. Схема источника питания

Напряжение переменного тока 220В добавляется к индикатору питания H через выключатель питания SA1, FU1 FUSE AC. Мотор выхлопного вентилятора тумана M и первичный трансформатор Power T. После того, как выходной выходной сигнал 45 В переменного тока из вторичного T -вторичного моста выстраивается с помощью VDI ~ VD4 и отфильтрованного C1, полученное напряжение DC около 50 В предоставляется для последующей схемы стадии в качестве рабочего питания. Максимальная схема рабочего токаизмерение расстояния ультразвукового преобразователяоколо 530 мА.


3. Схема ультразвукового осциллятора

Схема ультразвукового колебания состоит из VTI, LI, L2 и т. Д., А частота колебаний такая же, как и естественная резонансная частотапьезоэлектрический ультразвуковой датчик расстоянияB. Ультразвуковой преобразователь B является как резонансным элементом, так и нагрузкой цепи. RPI является потенциометром для регулировки количества тумана. RP2 является вспомогательным потенциометром. Регулировка RPI может изменить напряжение смещения DC VTI, а амплитуда выходной колеи может быть скорректирована в определенном диапазоне. Чем больше амплитуда, тем больше количество образованного тумана.


4. Схема контроля ультразвукового уровня воды

Переключатель управления уровнем воды, состоящий из магнитного поплавка SL и N-S, используется для контроля уровня воды. Магнитный поплавок движется вверх и вниз с уровнем воды в контейнере. Когда уровень воды падает на определенное уровень, относительное расстояние увеличивается, SL теряет магнетизм и разъединение, а VTI перестает вибрировать. В настоящее время вода должна быть добавлена ​​в контейнер.



Обратная связь
Piezo Hannas (WuHan) Tech Co,.Ltd - это профессиональная пьезоэлектрическая керамика и производитель ультразвуковых преобразователей, посвященный ультразвуковым технологиям и промышленным приложениям.

СВЯЖИТЕСЬ С НАМИ

Добавить: № 456 Wu Luo Road, район Вучан, город Ухан, провинция Хубей, Китай.
Эл. адрес:sales@piezohannas.com
Тел: +86 27 84898868
Телефон: +86 +18986196674
QQ: 1553242848
Skype: Live: Mary_14398
Copyright 2017  Piezo Hannas (WuHan) Tech Co,.Ltd.All rights reserved.
Товары